产品描述
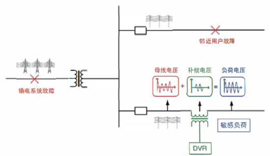
动态电压恢复装置PDVR是一种电压源型电力电子补偿装置,串联于电源和重要敏感负荷之间,它具有很好的动态性能,当电源发生电压暂降、暂升、闪变和短时中断等电压质量问题时,可在不超过2ms的时间内将敏感负荷侧供电电压恢复到正常值,保证敏感负荷的正常运行。

工作原理
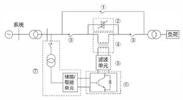
动态电压恢复装置工作过程如下图所示:当PDVR检测到系统电压超过设定幅值时,立即启动补偿,产生一个幅值和相角可调的电压,与系统电压进行叠加,保证输出电压恒定,负载不受影响。

系统组成

说明:
使用环境
型号说明

功能特点
技术参数
|
技术指标 |
具体参数 |
|
额定电压(kV) |
0.4 |
|
容量(KWr) |
1~400 |
|
频率跟踪误差 |
差小于±0.2Hz |
|
电压总谐波畸变率 |
<4% |
|
电压不平衡度 |
<4% |
|
损耗 |
<1% |
|
电压损失 |
<2% |
|
电压补偿精度 |
1、储能型:0~200%额定电压 2、系统取能型电压暂降补偿度:三相40%额定电压,两相30%一相60%额定电压,两相20%一相80%额定电压 3、系统取能型电压暂升补偿度:150%额定电压 |
|
装置整机响应时间 |
<2ms(检测到系统供电电压越限,至装置输出补偿,负载侧供电电压恢复至设定值的全部时间) |
|
额定补偿时间 |
1、储能型:与装置的容量有关,常规配置为0.5s~10s 2、系统取能型:长时间补偿 |
|
最小补偿间隔时间 |
1、储能型:<5s 2、系统取能型:无最小补偿间隔时间限制 |
|
噪声 |
<40dB |
技术方案比较
UPS方案
优点:根据蓄电池的容量,可应对较长时间的停电在线式工作,敏感负荷不受电源侧的影响。
缺点:由于所有电力都要经过AC/DC和DC/AC变换,损耗 较大,蓄电池的使用寿命有限。
三相四线的动力UPS价格较高

双电源切换方案
优点:可应对长时间的停电。
缺点:如果电压扰动出现在6kV或以上电源时,电源切换无效。

变频器中间储能+UPS方案
优点:根据蓄电池的容量,可应对较长时间的停电;低电压发生时,响应速度较快。
缺点:无法实现高电压穿越。控制电源需要另外UPS保护,设备较多采用此类方案后,变频器厂家将不再负责三包服务。

动态电压恢复装置方案
优点:可治理包括电压短时中断在内的电压暂降和暂升问题;高速旁路、电力电子开关、双向逆变器实现了三冗余设 计,可靠性高;接线简单,四进四出,同时起到对控制电源的保护;超级电容的使用寿命大于15年。
缺点:超级电容容量有限,无法实现长时间供电。

外形尺寸
|
额定功率kW |
额定电压kV |
柜体尺寸mm(宽*深*高) |
备注 |
|
1.5-22 |
0.4 |
600*700*1200 |
标准补偿时间1秒 |
|
30-50 |
0.4 |
600*800*2200 |
标准补偿时间1秒 |
|
75-132 |
0.4 |
800*800*1200 |
标准补偿时间1秒 |
|
160-400 |
0.4 |
1600*800*1200 |
标准补偿时间1秒 |
应用场合
半导体制造行业
半导体行业对生产工艺、环境(如温度、空气清洁度等)等要求很高,而且半导体工厂是一个相互关联的系统,任何一个环节出现问题,整条工艺生产线都要停下来。如冷却机(chiller)因电压暂降停下来,温度达不到生产要求,其他工艺也会因连锁故障停下来。正在加工的产品(如晶圆等)报废,而重新启动满足生产的要求要较长的时间(至少半个小时)。
石油炼化和煤化工行业
石油炼化和煤化工行业的生产特征主要有以下的几个方面:对安全可靠性要求较高、生产工艺具有很强的连续性、自动化程度较高、装置之间关联度非常复杂、设备的种类繁多运行年代参差不齐。正是因为具备了这些特征,石油炼化和煤化工行业对电力系统的暂态电能质量依赖程度越来越深。
火力发电行业
火力发电厂辅机之间的关联程度非常高,辅机运行的可靠性不但关系到并网机组的运行安全,也关系到电网的运行安全,根据国家电网公司调度中心文件要求,《大型汽轮发电机组一类辅机变频器高、低电压穿越技术规范》,给粉机、给煤机变频器应具备承受暂态电能质量问题的能力,即高、低电压穿越能力。
造纸行业
现代化造纸厂生产线各工艺部分之间的联系非常紧密,其中纸张传送、挤压、干燥部分因工艺的需求,采用了PLC控制的变频调速器驱动,对供电系统的暂态电压质量问题非常敏感,一次电压暂降造成设备停车,生产线需要进行清理,设备需要重新校准,生产恢复时间较长。
轨道交通行业
轨道交通行业拥有着数量庞大的自动扶梯,近年来,出于节能和运行工艺的要求,自动扶梯几乎全部由PLC或控制器控制变频器驱动。由于暂态电能质量问题引起的自动扶梯瞬时停运事件数量呈上升趋势,轻则引起高峰期拥堵,重则导致行人摔伤。
化学纤维制造行业
化学纤维制造行业具有生产流程长、检测控制回路多、生产控制方案复杂、安全可靠性要求高的特点,大量使用DCS或PLC控制变频器驱动电机,对系统电压的敏感度非常高,一个环节的中断,往往给企业带来巨大的经济损失。
食品加工行业
无菌冷灌装生产线是保证灌装封口后的饮料内微生物控制在允许范围内(即商业无菌),为了保证灌装的成功,生产线必须满足以下基本要求:产品经过超高温瞬时杀菌达到无菌状态;包装材料和密封容器要无菌;灌装设备达到无菌状态;灌装和封盖要在无菌环境下进行;关键控制点的建立、监测、记录和控制。因此在关键环节(瓶杀、瓶冲、无菌、封盖、瓶盖)对电源要求非常苛刻。任何电压暂降或短时中断事故,都将引起关键设备停机,使生产环境中的无菌环境遭到破坏,从而污染产品、影响生产,导致较大损失。
单晶硅、蓝宝石生产加工行业
单晶硅和蓝宝石的生产周期较长,任何因电压暂降或短时中断引起的停机事故,都会造成大量产品的报废。同时,单晶硅和蓝宝石加工采用线切割,对供电电压品质要求也非常高,电压扰动和短时中断都会造成线切割内部的硅棒全部报废,损失很大。
Copyright © 2024 江苏普菲克电能科技有限公司 版权所有 XML地图
地址:镇江市新区姚娇镇瑞江路62号